摘要 污泥资源化利用过程中必须先做到无害化处理,这是在利用过程中防止二次污染和保证生产人员身体健康的重要保证。本文针对污泥的特性提出了热解釜杀灭污泥中的生物质和细菌技术方案,使其失去活性,从而不再产生臭味和二次污染,为洁净化生产奠定了基础。文中还对污泥的新生的干燥技术与设备做了客观的评价,并对新工艺和新技术做了详尽的介绍。
关键词 城市污泥 资源化利用 无害化处理 烧结墙体材料
1、前言
有资料介绍,我国每年产生3000~4000万吨含水率在80%左右的市政污泥。随着城市建设的不断发展,市政污泥的总量还会增加,预计2020年我国的市政污泥产量将达到6000~9000万吨以上。不断增加的污泥数量,给城市带来很大的生态压力。
从事环保和固废治理的专家已经意识到,把烧结砖厂纳入城市生态文明圈进行管理,引导和鼓励烧结砖厂向固废资源化利用方向转型升级,使之成为城市生态文明建设的重要一环。为此国家出台了一系列的政策和文件,鼓励烧结砖厂把自己融入城市生态文明圈建设之中,成为城市发展的净化器,同时,这也给砖瓦行业转型升级提供了一个大好时机。
国家发改委、工信部《新型墙材推广应用行动方案》中强调,要加大“推广利用大型烧结砖隧道窑安全处置城市污泥、废渣与其它原料配合生产烧结空心砖、自保温烧结砌块,提高资源综合利用率、研究利用新型墙材隧道窑协同处置建筑垃圾、城镇污泥和河道淤泥等,支持建设大宗固废综合利用示范基地,推进利废新型墙材企业示范”。
与众多的污泥处置方法相比,烧结砖瓦企业具有处置污泥量大、处置的预后效果好、产品性能优异等优势。为此国内从事污泥资源化利用的专家,都认同把污泥无害化处置以后,掺进制砖原料(特别是建筑垃圾)中,经过一系列的加工处理,烧制成陶质的烧结墙体材料,是污泥资源化、减量化、无害化的最佳处理方案。
但是利用污泥生产烧结砖,其难度也是比较大的,特别是污泥的无害化和资源化利用技术,一直是砖瓦行业在探讨和实践的课题。与污泥产量连年递增趋势相悖的是我国污泥有效处理率偏低。70%左右的污泥未能得到有效的处理,考虑到污泥的二次污染可能性和环境保护产生的压力,中国污泥市场有巨大的发展空间。这样给烧结砖行业参与污泥的资源化处置带来巨大的商机。
2、污泥的性质
污泥是污水处理厂对城市污水处理以后产生的固体废弃物,“污泥”有点像“泥”,其实它一点都不是泥,它是一种富含有机物质、各种重金属和病原体的复杂成分组成的胶体物质。污泥的种类很多,例如纺织厂污泥、化工厂污泥、造纸厂污泥、电镀厂污泥、糖厂污泥等等,不胜枚举,有的属于“危险废弃物”需要特殊处理。本文所谈的制砖用污泥是特指城市污水处理厂产生的污泥。
污泥主要由有机物、细菌菌体、无机颗粒、胶体等成分组成,它是极其复杂的“非均质体”。不了解的人以为利用污泥很简单,直接往原料里一掺就可以了,其实不然,这种简单粗暴的方式不仅没有把污泥处理好,反而带来更危险的二次污染。
污泥还有一个特性是含水率非常高,一般都在80%以上,而且脱水非常困难,不仅如此,污泥里面有机物含量非常高,在细菌的作用下很容易腐化发臭,并且颗粒较细,比重较小,呈胶状液态。有的污水处理厂通常用板框式压滤机把污泥脱水至含水率60%才运输出厂,交给下游做进一步的处理。

3、无害化处置的技术
正如前面所述,污泥是城市污水处理过程中无法避免的固体废弃物。污泥中含有病源微生物、寄生虫卵、有害重金属和大量难降解物质。如果处置不当,很容易对生产车间和工厂周围造成二次污染。如何妥善处理污泥使其无害化。是我们烧结砖厂在利用过程中亟待解决的问题。
无害化处置技术主要包括以下内容:
3.1 污泥无害化处置

按照上海兴忒利环保科技有限公司推出的生产流程,污泥的无害化处置通常包含污泥接收、运输、脱水过程的负压工作空间、污泥的生物质与微生物的灭活、污泥榨虑脱水、污泥的渗滤液回收处置、污泥的烘干、最后是污泥的干化或者碳化处理等(见图3)。
污泥通过滑架取料机构和密闭输送机构送入旋转热解釜,注入饱和蒸汽并维持特定温度、压力,釜内设扰动装置,确保污泥受热均匀且不结块。经过适当的时间,污泥中大部分致臭成分(硫化氢、苯并吡等等)大部分转移至蒸汽中,污泥中的微生物、病毒、病原体等彻底灭活,厌氧降解过程终止。出釜的污泥细胞破壁,质地均匀、疏松,臭味基本消除(见图4)。

图4 污泥中的细胞灭活显微镜图
经过热解(灭活)以后的污泥送入污泥烘干设备进行脱水干化,烘污泥的热源有两个热源,以“霞光”燃烧装置产生烟热为热源,或直接利用烧砖隧道窑的余热,通过调节烟热温度和烘干机的速度,污泥终了含水率控制在40%左右。接下来可以送到制砖生产线与原料混合,用于生产烧结砖,也可再进一步处置把污泥加工成碳化污泥,扩展污泥的用途。
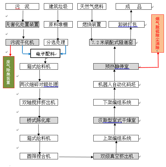
3.2 制砖的工艺过程
经过无害化处置的污泥就可以掺兑到原料中生产烧结砖了。生产烧结砖的大致过程是:首先要对原料进行配料、搅拌和陈化等一系列的处理,采用桥式陈化库是比较理想的陈化设备,因为桥式陈化库可以比较容易实现密闭和无人操作。经过陈化的混合料送到双级真空挤出机挤出成型,挤出成型以后的砖坯经过自动化切码运系统,在室式(或者隧道式)干燥室里进行砖坯单层干燥;然后再用自动码坯机码到窑车上进入隧道窑进行焙烧。焙烧完成的成品砖经过自动化卸砖打包系统卸砖打包,完成整个生产过程。生产过程中的废气必须收集后集中治理,达标以后才能排到大气中。
污泥制砖生产工艺流程见图5。
图5 生产工艺基本流程示意图

![]()
![]()
![]()
![]()
4、污泥的干燥
污泥的干燥技术和装备在网络上有很多种版本,林林总总好几十种,让我们有一种雾里看花的感觉。归纳起来大致有:回转圆筒干燥机、流化床烘干机、螺旋烘干机、太阳能摊铺烘干机、多层链式烘干机等等。研究这些烘干设备之后,发现大多数是针对肥料、牲畜粪便、垃圾焚烧或其它用途的烘干需要,有的干脆就是烘干淤泥转化而来,真正用于烧结砖厂的污泥烘干机反而凤毛麟角。
近年来,山东、江苏和浙江等地,先后开发出链式烘干机、太阳能摊铺烘干机和螺旋烘干机等设备,较好地解决了当下污泥烘干的难题。其中以山东福航新能源环保科技有限公司开发的太阳能摊铺烘干机,和山东鸿丰泰环保科技有限公司最新开发的GL-5型多层链式干燥机最有代表性。
4.1 太阳能摊铺烘干机

太阳能摊铺机是山东福航公司研发的一种污泥干化处理的设备,该设备主要以太阳能和中水热能作为主要热源对污泥进行干化处理,采用长齿条式摊铺机对污泥进行布料、翻拌、收料,能够实现污泥泵送、自动布料、自动翻拌、自动收料等工序的自动化控制,实现污泥的干燥与脱水,其工作原理见图6。
太阳能摊铺机优点是可以直接把含水率80%的城市污泥送入干燥机,因而干燥的工艺过程比较其它方案简化,热源可以利用太阳能和其它热源方式。但缺点是占地面积比较大,且存在产量比较低的问题(见图7)。

图7 太阳能摊铺机实景照片
4.2 GL-5型链式干燥机
GL-5型链式干燥机是山东鸿丰泰公司研发的一种新型污泥烘干设备,目前有日处理100吨和150吨两种规格。GL-5型链式干燥机的优点是占地面积很小,并且布置非常灵活,可以安装在隧道窑的边上,也可以建在隧道窑的上面。干燥所需要的的热源来自隧道窑的余热(见图8)。
与太阳能摊铺机不同,GL-5型链式干燥机的前端需要将含水率80%的污泥,先行通过高压隔膜压滤机将含水率脱水至60%以下才能使用。脱水后的半干泥饼再送至污泥干燥机里面脱水干燥,最终得到含水率30~40%的粉状污泥(见表1),整个过程显得比较复杂。
GL-5型链式干燥机内部有四层链条网带,可以对污泥反复四次进行干燥脱水,在利用隧道窑的余热对污泥进行烘干后,按比例掺配进制砖原料,经高温煅烧后形成合格的烧结砖制品。过程可以简述为:污泥调理改性--高压隔膜压滤--链式干燥机余热干燥--进入制砖流程加以利用。如果污水处理厂能够提供经过预先榨虑的污泥,将大大提升链式干燥机的作用。

5、砖坯干燥
二次码烧是污泥制砖最好的砖坯干燥方式,在实践中我们发现两个规律,一是污泥含水率越高,掺入量越少,因为污泥掺得越多,泥条的成型水分越高,坯体强度下降;二是污泥掺得越多,砖坯收缩越大,因为污泥富含有机物,烧失量非常大。污泥制砖的砖坯强度比通常的页岩砖、煤矸石都要低,不宜采用一次码烧的生产方式。因此,对干燥方法的选择尤为重要。
汉斯型室式干燥室来源于荷兰的软泥制砖干燥技术,采用的是独立内部循环的送风方式,砖坯装进与取出都是采用遥控子母叉车来完成,通过“上下架”机进行装入和卸出的操作,砖坯(半成品)下架后被重新编组整理,再由机器人码到窑车上,顶入隧道窑中进行焙烧,工艺流程非常简洁。

图9 荷兰汉斯型室式干燥室的照片资料
汉斯型室式干燥室是采用独特的“单层干燥”方式进行干燥脱水的,因此在干燥过程中对干燥质量很容易控制,不仅对采用污泥制砖的砖坯有很好的保护作用,而且效率高产量大(见图10)。

图10 海南省某污泥处置生产烧结砖项目工艺总图
除了汉斯室式干燥室以外,我们还有“内循环隧道式干燥室”的设计方案,由于正在申办发明专利的过程中,所以留待今后再来介绍。需要指出的是,砖坯在干燥过程中还会产生一定量的有害废气,必须进行有组织排放处理,或者是抽取这些废气并送到隧道窑中焚烧。
6、产品品种
与其它原料生产烧结砖一样,利用污泥生产烧结砖同样可以生产不同品种的制品。例如有承重的多孔砖和多孔砌块、非承重的空心砖和空心砌块、保温隔热的密肋砌块、填充砌块,当然还有装饰砖、铺地砖、广场砖、园林美化砖等等(见图11)。

图11 部分烧结墙体材料的照片
把污泥进行干化或者碳化深度处理,是污泥资源化利用的最高境界,实验室证明,碳化污泥与黏土成分的建筑垃圾一起混合,经过细致的加工处理,还可以生产清水砖、乃至装配式墙体等符合新潮流的新型墙体材料(见图12)。东莞金茂公司的污泥碳化技术最为成熟,一条年产30万吨碳化污泥生产线即将投产。除此之外,西安力元窑炉自动化有限公司与东莞金茂公司合作,正在研发一种适合烧结砖厂使用的、采用“污泥烧污泥”的碳化污泥隧道窑,而湖北十堰玉鑫墙材有限公司也在开展碳化污泥的试验(见图13),碳化污泥在烧结砖厂推广应用指日可待。

7、洁净化生产与达标排放
污泥是浑身都是脏兮兮的固体废弃物,它除了富含生物质成分和重金属以外,甚至还有衣原体(chlamydia)、支原体(mycoplasma)病菌,我们大多数接触污泥的人只知道它臭气熏天,却对污泥的致病性一无所知。掺兑没有经过无害化处置的污泥生产烧结砖,在生产过程中会释放出硫化氢气体、氮氧化合物等有害气体,甚至有人在质疑污泥在生产烧结砖过程中产生二噁英(Dioxin)的问题。因此不经处置就简单的往原料里掺和,不仅危害工人的身体健康,而且还会对周围环境造成二次污染。
污泥经过热解釜“消毒”之后,大部分致臭成分(硫化氢、苯并吡、哚、艿、腙、蒽、蔥等多环芳烃类)转移至蒸汽中,污泥中的微生物、病毒、病原体等彻底灭活,厌氧降解过程终止。出釜的污泥细胞破壁、质地均匀、疏松,臭味基本消除,成为安全的制砖原料。
从热解釜排出的废蒸汽再经缓冲器卸压、冷却,析出的冷凝水可循环利用,余下废气送入燃烧器,燃烧器催化燃烧温度高达1350℃,所有致臭成分、多环芳烃以及其他挥发分全部彻底氧化分解,燃烧殆尽,二噁英产生的途径被阻断,有利于后续资源化利用。
由此而知,利用污泥生产烧结砖所产生的废气与普通烧结砖厂完全不一样,环保治理的措施必须有针对性的处理(见图14)。

图14 海口某项目全厂烟气治理流程图
8、结束语
目前,国内绝大多数利用污泥制砖的生产线,都没有采取对污泥无害化处理的措施,按照已经颁布的污泥制砖环保措施规定,和即将颁布的新的规定与政策,在环保部门不断加强管理的情况下,今后污泥无害化处置将是强制性的措施,污泥在烧结砖行业的应用将逐步实现规范化和科学化。烧结砖厂在决定利用污泥之前,必须掌握国家的方针政策,了解正确的生产技术和方法。
在本文撰写过程中,得到上海兴忒利环境科技有限公司赵啸林总经理、上海鑫金山环保科技有限公司陈文光董事长、东莞金茂污泥处置有限公司齐继红博士的热情帮助,并提供了文中部分图表和数据,在此一并表示衷心的感谢!
版权所有:【河南欧帕工业机器人有限公司】
本站所有内容受知识产权保护 未经许可严禁转载、复制或建立镜像
中心地址:河南省郑开大道官渡组团 联系电话:0371-60863533
豫ICP备14017777号-3 营业执照 河南省互联网违法和不良信息举报中心

